Регулирующие клапаны типа RZD фирмы MOKVELD (рис. 1) спроектированы и созданы для использования в качестве отсечного и регулирующего элемента. Представляют собой устройство поршневого типа. Клапаны оснащены специально сконструированными гильзами (тримами). Внутри трима движется поршень.
Рис. 1 Антипомпажный клапан MOKVELD
1-шток поршня; 2-поршень; 3-направляющая втулка;
4-корпус клапана; 5-шпиндель; 6-корпус привода; 7-упрор;
8-перегородка; 9-рессивер; 10-тарелка; 11-пружина; 12-шток;
13-поршень ручного гидропривода; 14-сепаратор
Поршень уравновешен по давлению так, что даже для клапанов большого размера при большом перепаде давлений, требуется незначительное усилие для его привода.
Дросселирование потока газа в клапане происходит между кромкой поршня и отверстиями сепаратора трима. Движение поршня изменяет площадь сечения отверстий сепаратора. Поток всегда идет с наружной стороны трима таким образом, что зоны, в которых скорость потока газа высока, всегда находятся в триме. Соответствующий выбор материалов элементов проточной части предотвращает эрозионный износ, поэтому даже после продолжительного периода эксплуатации в режиме высокой степени дросселирования работа клапана остается надежной.
Отсечение потока осуществляется передней кромкой поршня. В этом положении уплотнение обеспечивается за счет перепада давления на поршне. Это давление разжимает специальное кольцо уплотнения и таким образом полностью отсекает поток. Кольцо уплотнения выполнено в виде трапецеидального нейлонового кольца, что гарантирует незначительный износ этого элемента и длительный срок службы без обслуживания.
Корпус имеет внутри обтекаемую форму, что сводит к минимуму турбулентность, обтекающего его потока газа и в конечном итоге исключает вибрацию и шум клапана.
Поршень клапана перемещается с помощью передачи состоящей из двух расположенных под углом 90 зубчатых скользящих реек с наклонными зубьями. Рейки расположены на штоке клапана и штоке поршня. При движении штока клапана вверх поршень перемещается назад и открывает клапан.
Работа регулирующего клапана осуществляется за счет возвратно-поступательного движения штока пневмопривода фирмы MOKVELD.
Ручное управление в случае неисправности пневмопривода может быть осуществлено гидравлическим ручным насосом.
Привод устанавливается непосредственно на корпусе клапана. Шток клапана соединен с штоком приводного механизма с помощью муфты.
Соединительная муфта находится в нижней части опорной плиты корпуса привода. Опорная плита является также основанием для установки большинства вспомогательных устройств системы управления приводом клапана.
Подпружиненый привод обеспечивает быстрое открытие клапана при нарушении работы системы управления клапаном. Открытие клапана осуществляется за счет подачи природного газа в пневмоцилиндр. Увеличение давления, поданного на привод, заставляет шток с поршнем двигаться вниз, преодолевая сопротивление сжимаемых пружин.
Управление скоростью и направлением движения клапана осуществляет пневматическая система (рис. 2) по электрическим импульсам регуляторов UIC и MUIC. Система управления работает от источника природного газа высокого давления, величина которого может быть в пределах 4,5 - 6,5 МПа. Отбор газа производится со стороны входного патрубка нагнетателя через небольшой сосуд с электроподогревом, в котором крупные частицы загрязнений будут удалятся из газа за счет гравитационной сепарации. Электроподогрев предотвращает попадание в питающий газ капельной влаги и гидратов.
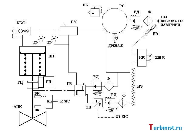
Рис. 2. Система управления клапаном MOKVELD
Ф-фильтр; РД-регулятор давления; РС-рессивер; ПК-предохранительный
клапан; НЭ-нагревательный элемент; КК-клемная коробка; ПЗ- позиционер; ЭП-электропневмопреобразователь; БУ-бустер;
ДР-дроссель; КБС-клапан быстрого сброса; ПП-пневматический привод; ГЦ-гидроцилиндр; ГН-гидронасос; ВК-выключатель конечный; АПК-антипомпажный клапан; SIC-противопомпажный регулятор
Газ высокого давления для системы управления клапаном MOKVELD поступает в рессивер через фильтр и регулятор давления. В рессивере с помощью регулятора поддерживается давление 1,2 МПа. При повышении давления газа в рессивере до 1,5 МПа срабатывает предохранительный клапан и сбрасывает излишнее давление через свечу в атмосферу. Подачей необходимого количества газа к пневмоприводу осуществляет бустер через регулируемый дроссель. Бустер предназначен для преобразования низкорасходного управляющего сигнала поступающего от позиционера в более высокорасходный выходной сигнал.
Позиционер представляет собой универсальное клапанное устройство с рычажным элементом обратной связи. Обеспечивает с высокой точностью подачу управляющего пневматического сигнала через бустер для приведение в действие поршня привода клапана до положения заданным ему управляющим прибором – электропневмопреобразователем. Позиционер также удерживает заданную клапану позицую за счет получения от него информации с помощью обратной рычажной связи. Таким образом, заданное положение клапана удерживается независимо от сил, которые пытаются изменить его положение. Питание позиционера осуществляется по линии от рессивера через регулятор с фильтром, настроенный на давление 0,8 МПа.
Задание на изменение управляющего пневматического сигнала поступает от электропневмопреобразователя, который питается по параллельной импульсной линии. На этой линии установлен свой регулятор с фильтром, настроенный на давление 0,14 МПа.
Электропневмопреобразователь получает электрический сигнал от противопомажного регулятора и преобразует его в пневматический импульс, который приводит к изменению управляющего сигнала поступающего от позиционера.
Контроль крайних положений АПК осуществляется двумя конечными выключателями, которые передают свои сигналы регуляторам системы ССС и штатной системе управления ГПА.
Защита элементов системы управления от обледенения при низких температурах окружающего воздуха осуществляется ленточными нагревательными элементами с автоматическим ограничителем теплопроводности. Нагревательный элемент с температурно-зависимым электрическим сопротивлением регулирует и ограничивает выход тепла обогревающей ленты в соответствии с окружающей температурой. Если окружающая температура повышается, то выход тепла от ленты уменьшается.
Из книги "СИСТЕМА ПРОТИВОПОМПАЖНОГО РЕГУЛИРОВАНИЯ И УПРАВЛЕНИЯ ФИРМЫ КОМПРЕССОР КОНТРОЛС КОРПОРЭЙШН "CCC" Автор: М.Ю. Федорченко УГТУ-УПИ
Приобретение доступа к файлам
ВНИМАНИЕ: Данная информация получена путем сканирования, цифровой обработки физических носителей или обмена с неравнодушными пользователями. Она не имеет отметок грифа секретности и тайны, если вы считаете, что эта информация нарушает Ваши авторские или другие права. Незамедлительно сообщите администратору для удаления ее из портала.

Комментарии 5